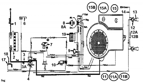
Ersatzteile Bauhaus Rasentraktoren Gardol Topcut 12/91 Typ: 133I471E646  (1993) Schaltplan Einzylinder
Für eine größere Ansicht klicken Sie auf das Vorschaubild

Ersatzteile Bauhaus Rasentraktoren Gardol Topcut 12/91 Typ: 133I471E646 (1993) Schaltplan Einzylinder

MTD
MTD Art.Nr.: A1992-3219-01
Hier können Sie Ersatzteile Bauhaus Rasentraktoren Gardol Topcut 12/91 Typ: 133I471E646 (1993) Schaltplan Einzylinder einfach online kaufen.

In der Skizze sind die Teile mit einer Zahl gekennzeichnet. Diese finden Sie in der Tabelle wieder und können so das Ersatzteil aus der Tabelle auswählen und online kaufen.


Ersatzteil
deutschenglishfrench
PreisBildkaufen
Teil 2 BATTERIE 12V 14AH
Art.Nr.: WG-725-0514A
Part 2 USE 753-0607
Article no.: WG-725-0514A
Partie 2 BATTERIE 12 V 14 AH
Numéro d'article: WG-725-0514A
69,91 €**ohne Abbildung
Teil 4 MAGNETSCHALTER:12V:100 AMP
Art.Nr.: WG-725-1426A
Part 4 SOL:12V:100 AMP
Article no.: WG-725-1426A
Partie 4 RELAIS DE DEMARRAGE SOLENOID
Numéro d'article: WG-725-1426A
26,68 €**Teil 4 MAGNETSCHALTER:12V:100 AMP Art.Nr.: WG-725-1426A
Teil 7 SICHERHEITSSCH. MESSER
Art.Nr.: WG-725-0819A
Part 7 SWITCH-SAFETY
Article no.: WG-725-0819A
Partie 7 SECURITE
Numéro d'article: WG-725-0819A
36,11 €**ohne Abbildung
Teil 8 ZÜNDSCHLOß M.SCHL. 5POL (ADAPT
Art.Nr.: WG-725-0267B
Part 8 SW:IGN:5 PIN
Article no.: WG-725-0267B
Partie 8 CONTACTEUR A CLE 5 FICHES
Numéro d'article: WG-725-0267B
19,37 € Teil 8 ZÜNDSCHLOß M.SCHL. 5POL (ADAPT Art.Nr.: WG-725-0267B
Teil 8A ZÜNDSCHLÜSSEL
Art.Nr.: WG-925-0201
Part 8A IGNITION KEY FOR 7 PRONG SWITC
Article no.: WG-925-0201
Partie 8A CLE DE CONTACT
Numéro d'article: WG-925-0201
6,36 € Teil 8A ZÜNDSCHLÜSSEL Art.Nr.: WG-925-0201
Teil 9 WIPPSCHALTER:LICHT
Art.Nr.: WG-725-0634
Part 9 SW:ROCKER
Article no.: WG-725-0634
Partie 9 COMMUTATEUR
Numéro d'article: WG-725-0634
18,88 € Teil 9 WIPPSCHALTER:LICHT Art.Nr.: WG-725-0634
Teil 10 SICHERHEITSSCH., PTO
Art.Nr.: WG-725-3169A
Part 10 SWITCH-SAFETY
Article no.: WG-725-3169A
Partie 10 SECURITE DE LAME
Numéro d'article: WG-725-3169A
10,37 € ohne Abbildung
Teil 12 LAMPEN-FASSUNG: 1/4 DREHUNG
Art.Nr.: WG-725-1649A
Part 12 SOC:LAM: 1/4 TURN
Article no.: WG-725-1649A
Partie 12 DOUILLE DE LAMPE: 1/4 ROTATION
Numéro d'article: WG-725-1649A
7,33 €
Teil 12a FASSUNG FÜR GLÜHBIRNE
Art.Nr.: WG-725-1650
Zur Zeit nicht lieferbar
Part 12a LAMP SOCKET, SHORT
Article no.: WG-725-1650
currently not available
Partie 12a DOUILLE POUR AMPOULE
Numéro d'article: WG-725-1650
actuellement indisponible
ohne Abbildung
Teil 13 GLÜHLAMPE:12V 21W #1156
Art.Nr.: WG-725-0963
Part 13 LAMP:#1156
Article no.: WG-725-0963
Partie 13 AMPOULE ELECTRIQUE
Numéro d'article: WG-725-0963
7,70 € Teil 13 GLÜHLAMPE:12V 21W #1156 Art.Nr.: WG-725-0963
Teil 16 SCHEINWERFER
Art.Nr.: WG-725-0222
Part 16 USE 725-1672
Article no.: WG-725-0222
Partie 16 PHARE
Numéro d'article: WG-725-0222
74,60 €**ohne Abbildung
Teil 17 SCHALTFEDER:SITZ AUSSEN:
Art.Nr.: WG-725-1303
Part 17 SW:OUTER SEAT SPRG
Article no.: WG-725-1303
Partie 17 RESSORT DE SURETE SI£GE
Numéro d'article: WG-725-1303
2,56 € Teil 17 SCHALTFEDER:SITZ AUSSEN: Art.Nr.: WG-725-1303
Teil 18 SCHALTFEDER:SITZ INNEN
Art.Nr.: WG-725-1439
Part 18 SW:INNER SEAT SPRG
Article no.: WG-725-1439
Partie 18 RESSORT SURETE DE SIEGE
Numéro d'article: WG-725-1439
9,09 € Teil 18 SCHALTFEDER:SITZ INNEN Art.Nr.: WG-725-1439
Teil 19 AMPEREMETER ECKIG
Art.Nr.: WG-725-0925
Part 19 SQUARE AMMETER
Article no.: WG-725-0925
Partie 19 AMPEREMETRE ANGULEUX
Numéro d'article: WG-725-0925
29,43 €**Teil 19 AMPEREMETER ECKIG Art.Nr.: WG-725-0925
inkl. 19 % MwSt. Steuer-Info
zzgl. Versandkosten
Lieferzeit: 3-10 Werktage*
In den Warenkorb

Wenn Sie Hilfe zu einer Störung Ihres MTD Gerätes benötigen, nehmen Sie einfach Kontakt zu uns auf. Sie können gerne auch eine Nachricht per WhatsApp an 0152 560 383 53 senden. Wir helfen Ihnen gerne!

Alle aufgelisteten Ersatzteile sind original MTD Ersatzteile.

Alle Artikel aus der Kategorie Ersatzteile Bauhaus Rasentraktoren Gardol Topcut 12/91 Typ: 133I471E646 (1993)

Bitte beachten Sie, dass Elektro MTD Ersatzteile nur von Elektrofachkräften nach Vorgabe des Herstellers unter Berücksichtigung der gesetzlichen Vorschriften ersetzt werden dürfen.

Info zu GPSR: Stanley Black & Decker Deutschland GmbH Black-&-Decker-Strasse 40, 65510 Idstein support@blackanddecker.de

    Kategorien
    Ersatzteil-Fee

    Die Ersatzteilfee

    Das rege Interesse an dem Angebot in meinem Onlineshop hat mir gezeigt, dass die Zufriedenheit meiner Kunden sehr groß ist. Zahlreiche positive Kundenmeinungen bestätigen den gut sortierten Aufbau des Shops, die gute Beratung und den zügigen Versand. Mehr über mich...

    Wir helfen Ihnen gerne, das richtige Ersatzteil zu finden. Dazu können Sie uns auch gerne Anfragen oder Fotos vom Ersatzteil/Gerät auf das Handy 0152 560 383 53
    per WhatsApp senden. SMS Nachrichten können nicht empfangen werden!


    Info zur Mehrwertsteuer

    Lieferland wählen

    Wählen Sie das Lieferland aus, um die Preise inkl. MwSt. abhängig von der Lieferadresse angezeigt zu bekommen.



    Die im Shop angegebenen Preise sind in Euro inkl. der deutschen Mehrwertsteuer angegeben.
    Für Bestellungen aus einem anderen EU-Land muss die dort geltende Mehrwertsteuer berechnet werden. Wenn Sie im Warenkorb das Lieferland auswählen, wird Ihnen auch der korrekte Mehrwertsteuersatz zu Ihrem EU-Land angezeigt.